大東海泵業無錫有限公司
銷售總部:江蘇無錫新吳區長江路21-1號創源大廈309
生產基地:無錫市東港鎮
銷售熱線:0510-82108358
銷售熱線:0510-82116911
聯系電話:13395114288
QQ: 2634113519


大東海泵業無錫有限公司
銷售總部:江蘇無錫新吳區長江路21-1號創源大廈309
生產基地:無錫市東港鎮
銷售熱線:0510-82108358
銷售熱線:0510-82116911
聯系電話:13395114288
QQ: 2634113519


歡迎訪問大東海泵業無錫有限公司網站,我公司是一家專業的排污泵生產廠家。在您需要排污泵選型時,我們將會提供排污泵型號、排污泵價格等售前服務,以供您的參考選擇。本條產品資訊是關于WQ型潛水排污泵規格型號性能參數表的知識:

產品簡介
WQ型潛水排污泵是在引進國外先進技術的基礎上,結合國內水泵的使用特點而研制成功的新一代泵類產品,具有節能效果顯著、防纏繞、抗堵塞、自動安裝和自動控制等特點。在排送含固體顆粒物和長纖維垃圾方面,具有獨特效果。該系列排污泵采用獨特的葉輪結構和新型機械密封。葉輪與傳統葉輪相比,該泵葉輪采用單流道或雙流道形式,它類似于一截面大小相同的彎管,具有非常好的過流性,配以合理的蝸室,使得該泵具有效率高、葉輪經動靜平衡試驗,使泵在運行中無振動。
產品特點
1.采用獨特的單片或雙葉片葉輪結構,大大提高了污物通過能力,能有效的通過泵口徑的5倍纖維物質與直徑為泵口徑約50%的固體顆粒。
2. WQ型潛水排污泵機械密封采用新型硬質耐腐的鈦化鎢材料,可使泵安全連續運行8000小時以上。
3.整體結構緊湊、體積小、噪聲小、節能效果顯著,檢修方便,無需建泵房,潛入水中即可工作,大大減少工程造價。
4.該泵密封油室內設置有高精度抗干擾漏水檢測傳感器,定子繞組內預埋了熱敏元件,對水泵電機自動保護。
5.可根據用戶需要配備全自動控制柜,對泵的漏水、漏電過載及超溫等進行自動保護,提高了產品的安全性與可靠性
6.浮球開關可以根據所需液位變化,自動控制泵的起動與停止,不需專人看管,使用極為方便。
7.該系列可根據用戶需要配備雙導軌自動耦合安裝系統,它給安裝、維修帶來更大方便,人可不必為此而進入污水坑。
8.能夠在全揚程內使用,而保證電機不會過載。
9.有兩種不同的安裝方式,固定式自動耦合安裝系統、移動式自由安裝系統。
現在市場上潛水排污泵生產廠家很多,那潛水排污泵哪家好呢?大東海泵業專業生產的潛水排污泵、耐高溫排污泵型號很齊全,歡迎大家前來咨詢、選購。
產品用途
WQ型潛水排污泵適用于化工、石油、制藥、采礦、造紙工業、水泥廠、煉鋼廠、電廠、煤加工工業,以及城市污水處理廠排水系統、市政工程、建筑工地等行業輸送帶顆粒的污水、污物,也司用于抽送清水及帶腐蝕性介質。
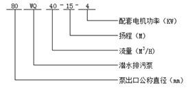
型號意義
性能參數
| 型 號 |
口 徑 (mm) |
流 量 (m3/h) |
揚 程 (m) |
功 率 (kw) |
轉 速 (r/min) |
效 率 (%) |
| 25WQ8-22-1.1 | 25 | 8 | 22 | 1.1 | 2825 | 38.5 |
| 32WQ12-15-1.1 | 32 | 12 | 15 | 1.1 | 2825 | 40 |
| 40WQ15-15-1.5 | 40 | 15 | 15 | 1.5 | 2840 | 45.1 |
| 40WQ15-30-2.2 | 40 | 15 | 30 | 2.2 | 2840 | 48 |
| 50WQ20-7-0.75 | 50 | 20 | 7 | 0.75 | 1390 | 54 |
| 50WQ10-10-0.75 | 50 | 10 | 10 | 0.75 | 1390 | 56 |
| 50WQ20-15-1.5 | 50 | 20 | 15 | 1.5 | 2840 | 55 |
| 50WQ15-25-2.2 | 50 | 15 | 25 | 2.2 | 2840 | 56 |
| 50WQ18-30-3 | 50 | 18 | 30 | 3 | 2880 | 58 |
| 50WQ25-32-5.5 | 50 | 25 | 32 | 5.5 | 2900 | 53 |
| 50WQ20-40-7.5 | 50 | 20 | 40 | 7.5 | 2900 | 55 |
| 65WQ25-15-2.2 | 65 | 25 | 15 | 2.2 | 2840 | 52 |
| 65WQ37-13-3 | 65 | 37 | 13 | 3 | 2880 | 55 |
| 65WQ25-30-4 | 65 | 25 | 30 | 4 | 2890 | 58 |
| 65WQ30-40-7.5 | 65 | 30 | 40 | 7.5 | 2900 | 56 |
| 65WQ35-50-11 | 65 | 35 | 50 | 11 | 2930 | 60 |
| 65WQ35-60-15 | 65 | 35 | 60 | 15 | 2930 | 63 |
| 80WQ40-7-2.2 | 80 | 40 | 7 | 2.2 | 1420 | 52 |
| 80WQ43-13-3 | 80 | 43 | 13 | 3 | 2880 | 50 |
| 80WQ40-15-4 | 80 | 40 | 15 | 4 | 2890 | 57 |
| 80WQ65-25-7.5 | 80 | 65 | 25 | 7.5 | 2900 | 56 |
| 100WQ80-10-4 | 100 | 80 | 10 | 4 | 1440 | 62 |
| 100WQ110-10-5.5 | 100 | 110 | 10 | 5.5 | 1440 | 66 |
| 100WQ100-15-7.5 | 100 | 100 | 15 | 7.5 | 1440 | 67 |
| 100WQ85-20-7.5 | 100 | 85 | 20 | 7.5 | 1440 | 68 |
| 100WQ100-25-11 | 100 | 100 | 25 | 11 | 1460 | 65 |
| 100WQ100-30-15 | 100 | 100 | 30 | 15 | 1460 | 66 |
| 100WQ100-35-18.5 | 100 | 100 | 35 | 18.5 | 1470 | 65 |
| 125WQ130-15-11 | 125 | 130 | 15 | 11 | 1460 | 62 |
| 125WQ130-20-15 | 125 | 130 | 20 | 15 | 1460 | 63 |
| 150WQ145-9-7.5 | 150 | 145 | 9 | 7.5 | 1440 | 63 |
| 150WQ180-15-15 | 150 | 180 | 15 | 15 | 1460 | 65 |
| 150WQ180-20-18.5 | 150 | 180 | 20 | 18.5 | 1470 | 75 |
| 150WQ180-25-22 | 150 | 180 | 25 | 22 | 1470 | 76 |
| 150WQ130-30-22 | 150 | 130 | 30 | 22 | 1470 | 75 |
| 150WQ180-30-30 | 150 | 180 | 30 | 30 | 1470 | 73 |
| 150WQ200-30-37 | 150 | 200 | 30 | 37 | 1480 | 70 |
| 200WQ300-7-11 | 200 | 300 | 7 | 11 | 970 | 73 |
| WQ200-250-11-15 | 200 | 250 | 11 | 15 | 970 | 74 |
| 200WQ400-10-22 | 200 | 400 | 10 | 22 | 1470 | 76 |
| 200WQ400-13-30 | 200 | 400 | 13 | 30 | 1470 | 73 |
| 200WQ250-15-18.5 | 200 | 250 | 15 | 18.5 | 1470 | 72 |
| 200WQ300-15-22 | 200 | 300 | 15 | 22 | 1470 | 73 |
| 200WQ250-22-30 | 200 | 250 | 22 | 30 | 1470 | 71 |
| 200WQ350-25-37 | 200 | 350 | 25 | 37 | 1980 | 75 |
| 200WQ400-30-55 | 200 | 400 | 30 | 55 | 1480 | 70 |
| 250WQ600-9-30 | 250 | 600 | 9 | 30 | 980 | 74 |
| 250WQ600-12-37 | 250 | 600 | 12 | 37 | 1480 | 78 |
| 250WQ600-15-45 | 250 | 600 | 15 | 45 | 1480 | 75 |
| 250WQ600-20-55 | 250 | 600 | 20 | 55 | 1480 | 73 |
| 250WQ600-25-75 | 250 | 600 | 25 | 75 | 1480 | 73 |
| 300WQ800-12-45 | 300 | 800 | 12 | 45 | 980 | 76 |
| 300WQ500-15-45 | 300 | 500 | 15 | 45 | 980 | 70 |
| 300WQ800-15-55 | 300 | 800 | 15 | 55 | 980 | 73 |
| 300WQ600-20-55 | 300 | 600 | 20 | 55 | 980 | 75 |
| 300WQ800-20-75 | 300 | 800 | 20 | 75 | 980 | 78 |
| 300WQ950-20-90 | 300 | 950 | 20 | 90 | 980 | 80 |
| 300WQ1000-25-110 | 300 | 1000 | 25 | 110 | 980 | 82 |
| 350WQ1100-10-55 | 350 | 1100 | 10 | 55 | 980 | 84.5 |
| 350WQ1500-15-90 | 350 | 1500 | 15 | 90 | 980 | 82.5 |
| 350WQ1200-18-90 | 350 | 1200 | 18 | 90 | 980 | 83.1 |
| 350WQ1100-28-132 | 350 | 1100 | 28 | 132 | 740 | 83.2 |
| 350WQ1000-36-160 | 350 | 1000 | 36 | 160 | 740 | 78.5 |
| 400WQ1500-10-75 | 400 | 1500 | 10 | 75 | 980 | 82.1 |
| 400WQ2000-15-132 | 400 | 2000 | 15 | 132 | 740 | 85.5 |
| 400WQ1700-22-160 | 400 | 1700 | 22 | 160 | 740 | 82.1 |
| 400WQ1500-26-160 | 400 | 1500 | 26 | 160 | 740 | 83.5 |
| 400WQ1700-30-200 | 400 | 1700 | 30 | 200 | 740 | 83.5 |
| 400WQ1800-32-250 | 400 | 1800 | 32 | 250 | 740 | 82.1 |
| 500WQ2500-10-110 | 500 | 2500 | 10 | 110 | 740 | 82 |
| 500WQ2600-15-160 | 500 | 2600 | 15 | 160 | 740 | 83 |
| 500WQ2400-22-220 | 500 | 2400 | 22 | 220 | 740 | 84 |
| 500WQ2600-24-250 | 500 | 2600 | 24 | 250 | 740 | 82 |
非常感謝您對以上內容的訪問和閱讀!本條資訊是關于WQ型潛水排污泵規格型號性能參數表的介紹,如您對此問題還想有進一步的了,或想購買此相關產品,請直接聯系我公司客服人員,隨時歡迎您的咨詢??头撓惦娫挘?33 9511 4288,微信同號。謝謝!